direct naar inhoud van Toelichting
Plan: Gemert-Bakel Buitengebied, herziening januari 2021
Status: ontwerp
Plantype: bestemmingsplan
IMRO-idn: NL.IMRO.1652.Buitengebied012021-ON01

Toelichting

Hoofdstuk 1 Achtergrond en opzet

1.1 Aanleiding

Sinds het verschijnen van het integrale bestemmingsplan "Gemert-Bakel Buitengebied 2017", hebben in ons buitengebied al weer planologische ontwikkelingen plaatsgevonden. Na de integrale herziening op dit bestemmingsplan, behoeft het plan wederom een herziening vanwege ontwikkelingen die niet rechtstreeks mogelijk zijn in het bestemmingsplan. Dit bestemmingsplan voorziet in deze ontwikkelingen.Het beleid en de planregels uit het 'moederplan' voor het buitengebied vormen het uitgangspunt bij de ontwikkelingen.

In dit bestemmingsplan gaat het om de volgende locaties:

  • 1. Heereveldseweg 74a, Handel

Uitbreiden van de activiteit dagbesteding bij de burgerwoning van aan-huis-verbonden-beroep naar maatschappelijke nevenactiviteit.

  • 2. Hollevoort 1, Bakel

Herontwikkeling van de locatie van een voormalig intensief veehouderijbedrijf voor een ambachtelijke bierbrouwerij met ondergeschikte horeca en detailhandel.

  • 3. Kapelweg 76, Handel

Herbestemming van de locatie van een voormalige intensieve varkenshouderij voor woondoeleinden, waardoor de voormalige bedrijfswoning gebruikt kan worden als burgerwoning.

  • 4. Venraysedijk 53, De Mortel

Beëindiging van de intensieve veehouderij en herontwikkeling van de locatie voor niet-agrarische bedrijfsactiviteiten (klussen-, montage-, aannemers- en lasbedrijf).

1.2 Planopzet

In het volgende hoofdstuk (2) is in het kort algemeen beleid verwoord dat voor alle plannen geldend is. Hierbij dient gedacht te worden aan het algemene rijksbeleid en provinciaal beleid. In een separate bijlage is dit beleid nader uitgewerkt. Specifieke aspecten van dit beleid worden bij het project zelf benoemd.

Voor de planontwikkelingen is in hoofdstuk 3 een korte toelichting opgenomen. De situatie wordt kort omschreven en aangegeven wordt wat de plannen zijn. De uitgebreide ruimtelijke onderbouwing, eventueel bijbehorende adviezen, (aanvullende) onderzoeken etc. zijn separaat als bijlagen bij dit bestemmingsplan gevoegd. Deze documenten zijn onlosmakelijk verbonden met onderliggend bestemmingsplan. Uit deze documenten blijkt dat de plannen voldoen aan een goede ruimtelijke ordening. In deze documenten wordt ook het beleid uitvoeriger, in relatie tot de plannen, besproken.

Hoofdstuk 4 van deze toelichting gaat in op de algemene haalbaarheid van dit bestemmingsplan.

In hoofdstuk 5 is ten slotte ruimte opgenomen voor het vooroverleg; de resultaten en verwerking van zienswijzen; en eventuele ambtshalve aanpassingen.

Hoofdstuk 2 Beleid

Bij het opstellen van het bestemmingsplan moet worden voldaan aan de van toepassing zijnde wet- en regelgeving op Rijks-, provinciaal en gemeentelijk niveau. In dit hoofdstuk worden de van toepassing zijnde beleidsstukken benoemd en wordt een samenvatting gegeven van de belangrijkste beleidskaders. Een uitgebreide beschrijving van deze en overige beleidsstukken is opgenomen in bijlage 1.

2.1 Rijksbeleid

2.1.1 Structuurvisie Infrastructuur en Ruimte (SVIR) 2012

Op 13 maart 2012 is de Structuurvisie Infrastructuur en Ruimte (SVIR) van kracht geworden. De aanleiding voor het opstellen van deze structuurvisie was gelegen in het feit dat er nieuwe politieke accenten waren gelegd en dat er sprake was veranderende omstandigheden, zoals de economische crisis, klimaatverandering en toenemende regionale verschillen. Dit laatste onder andere omdat groei, stagnatie en krimp gelijktijdig plaatsvinden.

Enkele doelen uit de SVIR hebben een directe doorwerking op het buitengebied van Gemert-Bakel:

  • verbeteren van de milieukwaliteit (lucht, bodem, water) en bescherming tegen geluidsoverlast en externe veiligheidsrisico’s;
  • ruimte voor behoud en versterking van (inter)nationale unieke cultuurhistorische en natuurlijke kwaliteiten;
  • ruimte voor een nationaal netwerk van natuur voor het overleven en ontwikkelen van flora en faunasoorten.

In dit bestemmingsplan zijn geen ontwikkelingen voorzien die de Rijksbelangen op milieugebied of natuurgebied kunnen aantasten. De natuurlijke en cultuurhistorische waarden in dit plan zijn in voldoende mate verzekerd door de verschillende gebiedsbestemmingen en gebiedsaanduidingen.

Tevens zijn op rijksniveau de volgende wettelijke- en beleidskaders van belang voor dit bestemmingsplan:

  • Barro/AMvB Ruimte:

de nationale belangen uit SVIR die juridische borging vragen, zijn uitgewerkt in het Besluit algemene regels ruimtelijke ordening (Barro). Het Barro is ook wel bekend als de AMvB Ruimte. Het Besluit geeft de juridische kaders die nodig zijn om het vigerend ruimtelijk rijksbeleid te borgen. De Regeling algemene regels ruimtelijke ordening (Rarro) is gebaseerd op het Barro;

  • Bro (ladder voor duurzame verstedelijking):

Het Besluit ruimtelijke ordening (Bro) bevat de uitwerking van bepalingen uit de Wet ruimtelijke ordening (Wro). Op 1 oktober 2012 is het Besluit ruimtelijke ordening (Bro) gewijzigd en is ‘de ladder voor duurzame verstedelijking’ daaraan toegevoegd. Doel van de ladder voor duurzame verstedelijking is een goede ruimtelijke ordening door een optimale benutting van de ruimte in stedelijke gebieden.

Deze beleidskaders zijn nader beschreven in bijlage 1.

2.2 Provinciaal beleid

2.2.1 Omgevingsvisie Noord-Brabant

Op 14 december 2018 heeft de provincie Noord-Brabant de Omgevingsvisie Noord-Brabant "De kwaliteit van Brabant" vastgesteld. De omgevingsvisie bevat de belangrijkste ambities voor de fysieke leefomgeving voor de komende jaren. Dat gaat om ambities op gebied van de energietransitie, een klimaatproof Brabant, Brabant als slimme netwerkstad en een concurrerende, duurzame economie. De omgevingsvisie geeft ook aan op welke nieuwe manieren de provincie met betrokkenen wil samenwerken aan omgevingsvraagstukken en welke waarden daarbij centraal staan.


Met de omgevingsvisie wil de provincie vast aansluiten bij en gaan werken volgens de uitgangspunten van de nieuwe Omgevingswet. Samen met andere overheden, initiatiefnemers en andere betrokken partijen wordt actief gezocht naar een praktijk waarin deze nieuwe manier van werken centraal staat.


De Omgevingsvisie gaat over twee vragen:

  • 1. Hoe moet de Brabantse leefomgeving er in 2050 uit zien?
  • 2. Wat moet in 2030 voor elkaar zijn om dat toekomstperspectief te verwezenlijken?


De doelstelling die Noord-Brabant heeft voor 2050 is dat zij in dat jaar welvarend, verbonden en klimaatproof is. De welvaart wil de provincie bereiken door te investeren in een gezonde en sterke concurrentiepositie door het goede vestigingsklimaat voor bedrijven en kenniswerkers, maar ook door de voortrekkersrol in de transitie naar een innovatieve en duurzame economie. De provincie ziet welvaart niet alleen als economische bestaanszekerheid, maar ook als geluk, gezondheid en veiligheid van mensen. In dat kader stelt de provincie dat in 2050 bestaande problemen in de fysieke leefomgeving zijn opgelost en dat het robuuste natuurnetwerk uitstekend functioneert.

Dankzij investeringen in natuur, verdrogingsbestrijding, bodem, waterkwaliteit, een groene (natuurrijke) inrichting van woon- en werkgebieden en het terugdringen van emissies uit landbouw en industrie wil de provincie zowel de menselijke leefomgeving als die voor flora en fauna verbeteren. Dit leidt tot een goed welbevinden en een grote soortenrijkdom.

Voor wat betreft de verbondenheid is het streven van de provincie dat Brabant de centrale ligging uitstekend weet te benutten door goede verbindingen op zowel fysiek als op sociaalmaatschappelijk (digitaal) gebied. Daarbij is een van de doelen dat de logistieke bedrijvigheid nog steeds een topsector is, maar dan op een schonere en slimmere manier.

Daarnaast bieden nog zichtbare historische waarden, erfgoed en landschappelijke verscheidenheid een verbinding met het verleden. Deze elementen dienen te blijven behouden voor een aantrekkelijke omgeving als uitloopgebied voor de inwoners van steden en dorpen en voor recreatie. Met betrekking tot het streven klimaatproof te zijn wil de provincie in 2050 geheel energieneutraal zijn. Dit willen zij bereiken door alleen nog duurzame energie te gebruiken. Daarnaast wil de provincie verdere klimaatverandering tegengaan door de uitstoot van koolstofdioxide en de uitstoot van methaan uit de landbouw fors terug te dringen. Daarnaast wil de provincie goed om kunnen gaan met de klimaatverandering en de effecten daarvan. Hierbij staat duurzaam, gezond en klimaatbestendig bouwen centraal. Daarnaast dient voldoende ruimte beschikbaar te zijn om water op te vangen en vast te houden in tijden van droogte en om wateroverlast te voorkomen.


Op basis van deze doelstellingen heeft de provincie vier hoofdopgaven geformuleerd:

  • Werken aan de Brabantse energietransitie;
  • Werken aan een klimaatproof Brabant;
  • Werken aan de slimme netwerkstad;
  • Werken aan een concurrerende, duurzame economie.

Deze opgaven worden niet los van elkaar gezien, maar zijn vanuit de basis met elkaar verbonden. Hierbij wordt gekeken vanuit een gebiedspecifieke benadering om de kansen en bedreigingen van de opgaven te benoemen en rekening te houden met de kansen vanuit andere hoofdopgaven.

2.2.2 Interim omgevingsverordening Noord-Brabant

Provinciale Staten van Noord-Brabant hebben op 25 oktober 2019 de Interim omgevingsverordening Noord-Brabant (planidn: NL.IMRO.9930.InterimOvr.va01) vastgesteld.

De Interim omgevingsverordening is een eerste stap op weg naar de definitieve omgevingsverordening. Hierin worden de bestaande verordeningen over de fysieke leefomgeving samengevoegd tot één Interim omgevingsverordening. Dit zijn de:

  • Provinciale milieuverordening, gebaseerd op artikel 1.2. Wet milieubeheer
  • Verordening natuurbescherming, gebaseerd op diverse artikelen uit de Wet natuurbescherming
  • Verordening Ontgrondingen, gebaseerd op artikel 5, tweede lid, en artikel 7, tweede lid, Ontgrondingenwet
  • Verordening ruimte, gebaseerd op artikel 4.1. Wet ruimtelijke ordening
  • Verordening water, gebaseerd op diverse artikelen in de Waterwet
  • Verordening wegen, gebaseerd op artikel 57 Wegenwet en artikel 2A Wegenverkeerswet

De Interim omgevingsverordening is beleidsneutraal van karakter. Dat betekent dat er geen nieuwe beleidswijzigingen zijn doorgevoerd, behalve als deze voortvloeien uit vastgesteld beleid, zoals de omgevingsvisie. Er heeft daarom ook geen expliciete afweging plaatsgevonden of de inzet van de verordening voor een bepaald onderwerp gecontinueerd moet worden. In beginsel zijn de huidige regels met het huidige beschermingsniveau gehandhaafd.

Deze beleidsneutrale omzetting betekent overigens niet dat er helemaal geen wijzigingen ten opzichte van de huidige verordeningen zijn verwerkt. De wijzigingen zijn in de toelichting van de verordening toegelicht. Op hoofdlijnen gaat het om:

  • een meer gebruikersvriendelijke opbouw met regels die per gebruikersgroep (burgers en bedrijven, gemeenten, waterschap) bij elkaar staan en minder losse bijlagen;
  • aanpassingen waardoor de regels straks beter passen in het systeem van de omgevingswet, bijvoorbeeld voor de grondwaterbeschermingsgebieden;
  • aanpassingen vanwege de vastgestelde omgevingsvisie, zoals de nieuwe manier van samenwerken en meer inzet op omgevingskwaliteit.

2.3 Gemeentelijk beleid

De volgende beleidskaders waren van belang bij het opstellen van het bestemmingsplan “Gemert-Bakel Buitengebied 2017”:

- Structuurvisie Gemert-Bakel 2011-2021;

- Visie Plattelandsontwikkeling Gemert – Bakel;

- Uitvoeringsprogramma 2013-2020;

- Beleidskader plattelandswoningen;

- Woonvisie 2020 - 2024;

- Watertakenplan gemeente Gemert- Bakel;

- Gemeentelijk geurbeleid;

- Gemeentelijk archeologisch beleid;

- Gemeentelijk cultuurhistorisch beleid [Oude akkers];

- Gemeentelijk VAB-beleid;

- Beleidsnota Bed & Breakfast;

- Beeldkwaliteitsplan Buitengebied Gemert-Bakel;

- Handreiking Kwaliteitsverbetering van het landschap Gemert-Bakel;

- Notitie Duurzaamheid in bestemmingsplan Buitengebied;

- Beleidsnotitie pluimvee.

Een korte beschrijving van de genoemde beleidsdocumenten en de relevantie voor en de borging daarvan in het onderliggende bestemmingsplan (moederplan) is weergegeven in bijlage 1.


Gemeentelijk watertakenplan 2019 – 2023

Het gemeentelijk waterbeleid is opgenomen in het watertakeplan 2019 – 2023 van de gemeente Gemert-Bakel d.d. 25 oktober 2018. De gemeente Gemert-Bakel hanteert bij ontwikkelingen een norm van 60 mm berging van regenwater per m2 verhard oppervlak. Deze eis geldt voor elke toename of wijziging van afvoerend verhard oppervlak, ongeacht de lozingssituatie.

Door klimaatverandering wordt het steeds belangrijker om de omgeving klimaatadaptief in te richten. Dat betekent onder meer dat we in staat moeten zijn om extreme neerslaghoeveelheden te verwerken. Het is vanuit economisch oogpunt niet haalbaar om deze doelstelling (alleen) te behalen door het ondergrondse systeem te verzwaren. De aanleg van waterberging op eigen terrein ontlast de regenwatervoorziening op openbaar terrein en levert een bijdrage aan het verminderen van wateroverlast. Daarom wordt in dit plan de aanleg van waterberging bij nieuwe ontwikkelingen voorgeschreven.

2.4 Waterschap Aa en Maas

Uitgangspunten Watertoets

In december 2004 heeft het Dagelijks Bestuur van waterschap Aa en Maas de beleidsnota 'uitgangspunten watertoets Aa en Maas’ vastgesteld. De uitgangspunten zorgen ervoor dat de ‘watersysteembelangen’ een plek hebben in het watertoetsproces. Daarnaast is er nog een aantal ‘waterschapsbelangen’ die vanwege de directe ruimteclaims ook een plek in de ruimtelijke ordening moet krijgen. Daarmee wordt gekomen tot de volgende lijst van onderwerpen die uitgewerkt worden in het watertoetsproces:

  • Wateroverlastvrij bestemmen;
  • Hydrologisch neutraal ontwikkelen;
  • Voorkomen van vervuiling;
  • Gescheiden houden van schoon en vuil water;
  • Doorlopen van de afwegingsstappen ‘hergebruik-infiltratie-buffering-afvoer’;
  • Meervoudig ruimtegebruik;
  • Water als kans;
  • Waterschapsbelangen:
    • 1. Ruimteclaims voor waterberging;
    • 2. Ruimteclaims voor de aanleg van natte EVZ’s en beekherstel;
    • 3. Aanwezigheid en ligging watersysteem;
    • 4. Aanwezigheid en ligging waterkeringen;
    • 5. Aanwezigheid en ligging van infrastructuur en ruimteclaims t.b.v. de afvalwaterketen in beheer van het waterschap.


Beleid waterschap Aa en Maas

Het beleid van waterschap Aa en Maas is er op gericht om bij nieuwbouw geen vermenging te laten optreden van schoon en vuil water en hanteert zij de stappen hergebruik - infiltratie - bufferen - afvoer als zijnde gewenst.

Beleidsuitgangspunten:

  • Wateroverlastvrij bestemmen: bij de locatiekeuze voor een nieuwe ruimtelijke ontwikkeling dient rekening te worden gehouden met een plek die ‘hoog en droog genoeg is’;
  • Gescheiden houden van vuil water en schoon regenwater: het streefbeeld is het afvoeren van het vuile water via de riolering en het binnen het plangebied verwerken van het schone regenwater;
  • Doorlopen van de afwegingsstappen “hergebruik – infiltratie – buffering – afvoer”: het beleid van het waterschap is dat altijd onderzocht dient te worden hoe het meest efficiënt / volgens deze methode omgegaan kan worden met het schone hemelwater;
  • Hydrologisch neutraal bouwen: bij nieuwe ontwikkelingen dient te worden voldaan aan het principe van hydrologisch neutraal bouwen, waarbij de nieuwe hydrologische situatie minimaal gelijk moet blijven aan de uitgangssituatie;
  • Water als kans: water kan een meerwaarde bieden aan het plan, bijvoorbeeld door gebruik te maken van de belevingswaarde van water;
  • Meervoudig ruimtegebruik: in de plannen moet ruimte worden vrijgemaakt voor water. Door bij de inrichting van een plangebied de ruimte voor meerdere doeleinden te gebruiken, is het verlies van ruimte aan water te beperken;
  • Voorkomen van verontreiniging: het streven van het waterschap is om nieuwe (bronnen van) verontreiniging zoveel mogelijk te voorkomen.


Waterbeheerplan 2016-2021 Waterschap Aa en Maas

In het Waterbeheerplan 2016 – 2021 is de strategie voor de genoemde periode vastgelegd. Er wordt voor gekozen om de lijn uit het WBP 2010 – 2015 door te zetten met nieuwe accenten.

De doelen op hoofdlijnen voor 2016-2021 zijn:

  • 1. Via optimaal beheer en onderhoud de huidige dienstverlening in stand houden;
  • 2. Veilig en Bewoonbaar beheergebied;
  • 3. Voldoende water en robuust watersysteem;
  • 4. Schoon water;
  • 5. Gezond en natuurlijk water.

Naast de directe bijdrage aan een duurzame leefomgeving met de aanwezigheid van een goed functionerend watersysteem, draagt het waterschap via water ook bij aan bredere maatschappelijke thema’s:

  • Water in bebouwd gebied
  • Kennisontwikkeling en innovatie
  • Energiegebruik en grondstofvoorziening
  • Internationale samenwerking
  • Water en ruimte


Keur Waterschap Aa en Maas

Op 3 maart 2015 is de keur van waterschap Aa en Maas gewijzigd. De ‘oude’ keur is daarbij
vervangen door een nieuwe keur die geldt voor alle drie de Brabantse waterschappen. In deze keur zijn de regels beter op elkaar afgestemd en een eenvoudiger gemaakt (In Brabant één keur). Bij de nieuwe Keur ligt de nadruk meer op wat wél mag in plaats van wat niet mag. Er is minder vaak een vergunning nodig dan voorheen en vaak volstaat een melding. Zo werken de Brabantse waterschappen samen aan minder regels en administratieve rompslomp en lasten en aan meer helderheid voor de inwoners en bedrijven in Brabant. Meer info over de nieuwe keur is te vinden op www.brabantkeur.nl.

Bij een toename en afkoppelen van het verhard oppervlak geldt het uitgangspunt dat plannen zoveel mogelijk hydrologisch neutraal worden uitgevoerd. Het doel van dit uitgangspunt is om te voorkomen dat hemelwater als gevolg van uitbreiding van het verhard oppervlak versneld op het watersysteem wordt geloosd. Voor lozingen op een oppervlaktewater eist het Waterschap daarom een vervangende berging, die de extra afvoer van het nieuwe verharde oppervlak als het ware neutraliseert. Gemeenten stellen vanuit hun eigen verantwoordelijkheid voorwaarden aan de afvoer via een rioleringsstelsel. Bij het invullen van de compensatieopgave wordt tevens gekeken naar de mogelijke realisering van andere waterdoelen. Het gaat hierbij dus om een optimale inpassing van een plan in zijn omgeving, waarbij ook gekeken moet worden naar het huidig en toekomstig functioneren van het totale (deel)stroomgebied waar de ontwikkeling onderdeel van uitmaakt. Naast het behoud van voldoende systeemrobuustheid, kan hiermee beter invulling worden gegeven aan de gewenste doelmatigheid. Bovendien biedt dit mogelijkheden voor waterschappen en gemeenten om ook andere dan hydrologische aspecten mee te nemen in de afweging. Het gaat hierbij bijvoorbeeld om het oplossen van waterkwaliteitsknelpunten of het tegengaan van verdroging.

De waterschappen maken bij het beoordelen van plannen met een toegenomen verhard oppervlak onderscheid tussen grote en kleine plannen. Hoewel er relatief veel kleine plannen zijn veroorzaken deze op deelstroomgebiedsniveau nauwelijks een toename van de maatgevende afvoer. Dit heeft er toe geleid dat voor kleine plannen kan worden volstaan met het toepassen van een eenvoudige rekenregel voor het bepalen van de compensatieopgave. Deze rekenregel is onderdeel van de algemene regel. Voor grotere plannen volstaat de rekenregel niet voor het bepalen van de compensatie-opgave, omdat de impact van dergelijke plannen op het watersysteem (veel) groter is. Voor grote plannen is daarom altijd een waterhuishoudkundig onderzoek door de initiatiefnemer noodzakelijk en dient het waterschap vroegtijdig te worden betrokken. Het document ‘Hydrologische uitgangspunten bij de Keurregels voor afvoeren van hemelwater, Brabantse waterschappen’ bevat de richtlijnen voor het waterhuishoudkundig onderzoek en kan zowel worden gebruikt door initiatiefnemer of adviesbureau voor het uitvoeren van het waterhuishoudkundig onderzoek, als door het waterschap voor het beoordelen ervan.

Voor een optimale inpassing van plannen met een uitbreiding van het verhard oppervlak is het noodzakelijk het waterschap in een vroeg stadium te betrekken. Dit geldt zowel voor kleine als grote plannen en vormt onderdeel van de watertoets. Alleen op deze wijze kunnen waterbeheerder en initiatiefnemer gezamenlijk zorgen voor het behoud van de robuustheid van het watersysteem en kan wateroverlast in de toekomst zoveel mogelijk worden beperkt.

Vervallen HNO-tool (HNO)

In de nieuwe keur is er nogal wat gewijzigd in het HNO beleid. Tot nu toe werd de wateropgave bepaald met de HNO tool.

Algemene (reken)regel voor verhardingstoename tussen 2000 en 10.000 m2

In de nieuwe keur is een eenvoudige rekenregel opgenomen voor plannen met een verhardingstoename tussen 2000 en 10.000 m2:

Benodigde compensatie (in m3) = Toename verhard oppervlak (m2) * Gevoeligheidsfactor * 0,06 (in m).

De gevoeligheidsfactor is af te lezen van bijgevoegde kaart bij de Keur. De onderbouwing voor de factor 0,06 staat in het document ‘Hydrologische uitgangspunten bij de Keurregels voor afvoeren van hemelwater, Brabantse waterschappen’.

Plannen met een verhardingstoename tot 2000 m2 zijn onder de nieuwe keur vrijgesteld van compensatie. Vanuit het watersysteem geredeneerd bestaat er geen aanleiding om onder deze oppervlaktemaat compenserende maatregelen te eisen. Het zal wel regelmatig voorkomen dat op basis van gemeentelijke eisen in deze gevallen toch een hemelwatervoorziening verlangd wordt. Bovendien kan zo’n voorziening vanuit de (omgeving van) initiatiefnemers wenselijk zijn om eventuele wateroverlast ter plaatse te voorkomen.

Waterhuishoudkundig (model)onderzoek voor verhardingstoename groter dan 10.000 m2 Voor plannen met een verhardingstoename boven 10.000 m2 gelden geen algemene regels, maar de beleidsregels. De te treffen compenserende maatregelen dienen in deze gevallen onderbouwd te worden met een waterhuishoudkundig (model)onderzoek. In de beleidsregels wordt hiervoor inhoudelijk verwezen naar het stuk ‘Hydrologische uitgangspunten bij de Keurregels voor afvoeren van hemelwater, Brabantse waterschappen’.

Hoofdstuk 3 Planontwikkelingen en herstelwijzigingen

3.1 Heereveldseweg 70-74, Handel (ontwikkeling)

3.1.1 Aanleiding en situatie

Initiatiefnemers zijn eigenaar van locatie Heereveldseweg 74, een locatie met een burgerwoonbestemming waar initiatiefnemers dagbesteding organiseren voor mensen met een ondersteuningsvraag. Deze activiteit is gestart als beroep/bedrijf aan huis, maar inmiddels zodanig geprofessionaliseerd dat het zinvol is dit planologisch adequaat te regelen. Daarom is een principeverzoek gericht aan het gemeentebestuur om het als maatschappelijk nevenactiviteit vast te leggen. Het college van B&W heeft daarmee ingestemd.

3.1.2 Locatie

Het projectgebied is gelegen aan de Heereveldseweg 74, aan de noordoostzijde van Handel. Direct ten westen van de locatie is de zandwinningsplas van Van Haandel gelegen. De locatie is kadastraal bekend gemeente Gemert, sectie P, nummer 175. Ook perceel nummer 174 is onderdeel van het plangebied. Bosperceel 173 aan de noordzijde is ook eigendom van initiatiefnemer.

afbeelding "i_NL.IMRO.1652.Buitengebied012021-ON01_0001.png"

Figuur 3.1.1 De planlocatie (bron: Pdok.nl)

afbeelding "i_NL.IMRO.1652.Buitengebied012021-ON01_0002.png"

Figuur 3.1.2 Luchtfoto planlocatie. De ontwikkeling betreft de percelen P. 174 (deels) en P.175 (Ruimtelijke Onderbouwing Heereveldseweg 70-74 Handel, Casper Kalb Projectaandrijving, 2020)

3.1.3 Huidige situatie

Activiteitenplek De Heerevelden is in 2015 door initiatiefnemers opgericht. Het bedrijf beoogt een waardevolle toevoeging te zijn voor kinderen, jongeren en volwassenen met een ondersteuningsvraag. Dit wordt aangeboden in de vorm van zinvolle dagbesteding, logeerweekenden (eens per maand) en coachingtrajecten met inzet van paarden. Welbevinden en betrokkenheid staan centraal in de visie van initiatiefnemers. De Heerevelden is sinds 2018 in het bezit van het kwaliteitskeurmerk van Federatie Landbouw en Zorg.

Activiteitenplan De Heerevelden biedt zinvolle dagbesteding van maandag tot en met vrijdag van 8.30 uur tot 17.00 uur. Het gaat om 10-15 deelnemers. De dag bij de Heerevelden wordt voor de middag ingevuld met verschillende buiten- en binnenwerkzaamheden. De middagen kunnen worden ingevuld met activiteiten die de deelnemer zelf graag wil doen. Om enkele voorbeelden te noemen: koken, wandelen, tekenen, kleien, muziek luisteren, met de dieren bezig zijn, enz.

De volgende typen activiteiten worden aangeboden:

  • Activiteiten gericht op genieten en beleven
  • Activiteiten gericht op (werk)structuur, dagindeling
  • Activiteiten gericht op een persoonlijk leerdoel of gericht op gedragsverandering

Daarvoor zijn een aantal voorzieningen aanwezig:

  • Binnenruimte dagbesteding
  • Werkplaats voor houtbewerken en techniek.
  • Atelier voor verschillende vormen van creatieve expressie, koken en bakken.
  • (Groente)tuin
  • Bos
  • Dierenverblijf met buitenruimte
3.1.4 Het plan

Bij de woning is een bedrijfsgebouw aanwezig, waarin de werkplaats en het atelier zijn gehuisvest. Er is een terras met tuinhuis en veranda als buitenruimte aanwezig. Het voornemen is om aan de noordzijde een nieuw entreeportaal en sanitaire voorzieningen te realiseren.

Enige tijd geleden is het noordelijk gelegen buurperceel Heereveldseweg 70 aangekocht door initiatiefnemers. Het betreft ook een burgerwoning. De woning zelf met bijgebouw is inmiddels ook weer verkocht. Het bij die woning horende achterterrein met de bijgebouwen wordt bij de locatie Heereveldseweg 74 gevoegd. In gebruik blijft het ongewijzigd (tuin, dierenverblijf, weide, schuur). Onderstaande afbeelding maakt bovenstaande inzichtelijk.

afbeelding "i_NL.IMRO.1652.Buitengebied012021-ON01_0003.png"

Figuur 3.1.3 Situatietekening percelen Heereveldsweg 70-74 (Ruimtelijke Onderbouwing Heereveldseweg 70-74 Handel, Casper Kalb Projectaandrijving, 2020)

afbeelding "i_NL.IMRO.1652.Buitengebied012021-ON01_0004.png"

Figuur 3.1.4 Functionele situatietekening (Ruimtelijke Onderbouwing Heereveldseweg 70-74 Handel, Casper Kalb Projectaandrijving, 2020)

3.2 Hollevoort 1, Bakel (ontwikkeling)

3.2.1 Aanleiding en situatie

Op de voorliggende locatie is van oudsher een veehouderij gevestigd. Initiatiefnemer heeft de veehouderij beëindigd en hier een unieke, en ambachtelijke bierbrouwerij ontwikkeld. Het plan is om op deze locatie de bierbrouwerij door te ontwikkelen tot 900.000 liter met ondergeschikte horeca in de vorm van een proeflokaal en ondergeschikte detailhandel in de vorm van een cadeaushop. Er wordt op ambachtelijke en natuurlijke wijze gebrouwen. Hop en gerst worden op het veld ten zuiden van de loods verbouwd. Hop wordt geoogst en zelf gedorst door een machine op het land. Gerst wordt geoogst en dan op een locatie van derden vermout. Deze eigen productie maakt dat de microbrouwerij uniek is in Nederland! Er wordt een nieuwe veldschuur gebouwd, om het landbouwmaterieel te stallen. Dit stond voorheen in de voormalige stierenstal.

Genoemde nieuwe activiteiten zijn in het huidige bestemmingsplan niet toegestaan op deze locatie. Om dit mogelijk te maken is een wijziging van de bestemming op de voorliggende locatie noodzakelijk.

3.2.2 Locatie

De locatie is gelegen in het buitengebied van de gemeente Gemert-Bakel aan de Hollevoort 1 te Bakel. Kadastraal is de locatie bekend als gemeente Bakel en Milheeze, sectie N, nr. 1512.

afbeelding "i_NL.IMRO.1652.Buitengebied012021-ON01_0005.png"

Figuur 3.2.1 Ligging plangebied (bron: Topografische Dienst)

afbeelding "i_NL.IMRO.1652.Buitengebied012021-ON01_0006.png"

Figuur 3.2.2 Kadastrale situatie perceel N1512 (bron: Kadaster)

Aan de Hollevoort 1 is van oudsher een agrarisch bedrijf gevestigd. Bij de voorgenomen ontwikkeling is sprake van een activiteit in bestaande bebouwing. De bedrijfslocatie bestaat uit de volgende bebouwing:

  • Een boerderij van het type langgevel. Deze is in gebruik als bedrijfswoning. Het achterste deel van de boerderij wordt gebruikt als berging.
  • Schuur van circa 500 m2
  • Schuur van circa 70 m2.

Verder is er rondom erfverharding aanwezig en tuininrichting. Het perceel is ingepast met haagbeplanting en tuininrichting.

De locatie wordt ontsloten via een inrit op de Hollevoort.

3.2.3 Huidige situatie

Het plangebied ligt aan de Hollevoort 1 in Bakel. Het maakt deel uit van het buitengebied van de gemeente. De locatie ligt op een afstand van 500 meter van de bebouwde kom van Bakel.

Landschappelijk maakt de omgeving deel uit van de zogenaamde occupatiegebied. Het occupatiegebied bestaat uit de oude dorpen en ontginningen. De eerste ontginningen hebben vanaf de Middeleeuwen plaatsgevonden vanuit de dekzandruggen ten westen van de breukzone. De historische kernen van Handel, Gemert, De Mortel en Bakel bepalen het beeld van deze occupatie-as.

De belangrijkste landschappelijke structuurdragers worden gevormd door de dekzandruggen en de beeklopen. De dorpen langs de occupatie-as worden allen gekenmerkt door oude bouwlanden, hoofdwegen met historische bebouwingspatronen en karakteristieke, vaak monumentale bebouwing. Het reliëf en de talrijke waterlopen die de occupatie-as doorsnijden hebben gezorgd voor een bochtig patroon van hoofd- en secundaire wegen en perceelindeling. De fijnmazigheid van de percelering is het gevolg van de lange ontstaansgeschiedenis van het gebied waarin percelen steeds verder zijn verdeeld door verkoop of overerving. Karakteristiek aan het agrarisch gebied zijn de oude/bolle akkercomplexen afgewisseld door kampontginningen.

Ondanks de oorspronkelijke fijnmazige verkaveling vormen de oude bouwlanden een open ruimte doorsneden met zandpaden, deels omzoomd door houtwallen en boerderijen met singelbeplanting. Dit geeft het gebied een kleinschalig karakter met een grote diversiteit aan bebouwing en verweving van functies. Erg waardevol zijn de zichtlijnen vanuit het landelijke gebied naar de kerktorens van de kernen en de cultuurhistorisch waardevolle bebouwingspatronen.

3.2.4 Het plan

Het initiatief is erop gericht om aan de Hollevoort 1 de ambachtelijke bierbrouwerij door te ontwikkelen. Initiatiefnemers hebben een eigen streekbier ontwikkeld en produceren nu op kleine schaal. Daartoe heeft men de beschikking over eigen gronden rond het bedrijf, waar eigen hop en gerst geteeld kan worden ten behoeve van het brouwproces. Het bedrijf houdt een kleinschalig, ambachtelijk karakter waarbij ook de openstelling voor publiek van belang is.

De bierbrouwerij heeft een sterke verbinding met de omgeving doordat grondstoffen naast de brouwerij worden verbouwd. Er is een ontijzeringsinstallatie binnen de bedrijfsvoering aanwezig, welke er voor zorgt dat lokaal water gebruikt wordt.

Er staat tussen de oude stal en de woonboerderij met huidige brouwerij een kleine schuur die nu prive wordt gebruikt. Deze zal worden gesloopt. En op de plaats van de oude stal zal een nieuwe loods worden gebouwd met een open karakter. In de nieuwe loods zal ruimte zijn voor de opslag van grondstoffen (ca 140 m2), opslag van vaten (ca 35 m2), het proeflokaal (ca 90 m2 proeverij), cadeaushop (ca 35 m2) en ondersteunende diensten zoals kantoor etc (ca 45 m2). De brouwerij (ca 175 m2) bevindt zich in de voormalige stal in de bestaande woning. De agrarische producten worden opgeslagen in de nieuw te bouwen veldschuur van maximaal 200 m2.

In de als bijlage 1 bijgevoegde inrichtingsschets is één en ander weergegeven. Een uitsnede hiervan is in de volgende figuur zichtbaar.

afbeelding "i_NL.IMRO.1652.Buitengebied012021-ON01_0007.png"Figuur 3.2.3 Uitsnede inrichtingsschets : nieuw bestemmingsvlak (Bron: Ruimtelijke Onderbouwing Hollevoort 1a Bakel, ZLTO 2020)

Bedrijfsproces

Het bedrijf betreft een kleinschalige brouwerij (300.000 liter op jaarbasis). Er wordt op ambachtelijke en natuurlijke wijze gebrouwen. Doel van het bedrijf is om uit te groeien tot een bedrijf van 900.000 liter (max.) op jaarbasis. Onder deze cijfers ligt een bedrijfsplan. Deze is separaat aan de gemeente aangeboden, en maakt vanwege privacyredenen geen onderdeel uit van deze toelichting.

Hop en gerst worden op het veld ten zuiden van de loods verbouwd. Hop wordt geoogst en zelf gedorst door een machine op het veld. Gerst wordt geoogst en dan op een locatie van derden vermout. Dit komt dan per vrachtwagen weer terug op het bedrijf.

De gerst, bierbostel en restproducten worden met een loaderbak opgehaald. Deze wordt handmatig geladen middels een kruiwagen.

Aan de voorzijde van het pand is een waterbron aanwezig. Deze is niet zichtbaar vanaf de doorgaande weg en heeft ook geen direct zichtbare installaties. Deze waterbron heeft hiermee geen ruimtelijke consequenties.

Het opgepompte bronwater wordt gebruikt bij het brouwproces. Er is een ontijzeringsinstallatie aanwezig, welke 2 uur per dag (overdag) in werking is. Er is tevens een proeflokaal aanwezig met een terras. Er worden rondleidingen en proeverijen gegeven, ook is er een cadeaushop. Het ondergeschikte karakter van deze twee functies is vastgelegd in de hoeveelheid te gebruiken m2 op locatie in het bedrijfsplan.

In september wordt de hop geoogst van het veld ten zuiden van de loods en gedorst met een eigen dorsmachine

Binnen in de brouwerij staan o.a. de flessenvulinstallatie, koeling en de brouwerij-installatie.

Water

Water wordt zoveel als mogelijk gerecycled binnen het gehele proces. Er zal gebruik gaan worden van zowel leidingwater als water uit eigen bron. Voor het maken van 1 liter bier is ca. 7 liter water nodig binnen het proces. Het afvalwater zal deels bestaan uit proceswater en afvalwater van het proeflokaal zoals toiletten, wasbakken, vaatwasser etc. Er kan op dit moment 0,5 m3/h worden afgevoerd. Indien het aantal m3/h hoger wordt, zal er een opslagmogelijkheid gecreëerd worden voor piekafvoeren.

Het schone hemelwater van de daken, zal op het omliggende land (eigen grond) infiltreren. Mocht dit toch tot problemen leiden, dan zal de initiatiefnemer een infiltratiegreppel realiseren om dit water te bergen.

Openstelling bedrijf/proeflokaal voor burgers/recreanten

Voor de uitvoerbaarheid van de ondersteunende horeca activiteiten, wordt gewerkt met gedifferentieerde openingstijden:

  • Routegebonden Horeca activiteiten, periode maart t/m oktober maximaal tot 20.00, periode november t/m februari tot maximaal tot 18.00
  • Groepsgebonden Horeca activiteiten, periode januari t/m december (rondleidingen en proeverij), maximaal tot 22.00

Met voorgaande gedifferentieerde openingtijden wordt een concurrentie positie geminimaliseerd. Er is al een samenwerkingen met diverse lokale/regionale horecagelegenheden ten bate van de versterking van een kwalitatief lokaal aanbod. De ambitie is om de route gebonden gasten naast lokaal bier, ook een lokale proeverij van diverse producten (worsten, bitterballen, etc) te kunnen aanbieden welke onder andere in samenwerking met diverse ondernemers zijn ontwikkeld en waarin het gebrouwen bier een belangrijk rol speelt. De proeverijen/rondleidingen worden aangeboden als arrangementen en worden vooral in de avond uren aangeboden. De proeverijen vinden veelal in en rondom het toekomstige proeflokaal en huidige brouwerij plaats, waarmee eventuele overlast tot met minimum wordt beperkt. Daarnaast wordt de micro brouwerij geëxploiteerd, door diverse betrokkenen welke enkel in de avonduren/weekenden de proeverijen en rondleidingen kunnen verzorgen, gezien hun huidige werk naast de micro brouwerij.

Relatie met de omliggende gronden

Momenteel wordt er circa 0,5 hectare hop geteeld op de aangrenzende gronden, dit kan in de toekomst nog uitgebreid worden. Verder zal er gerst/graan/spelt geteeld gaan worden rondom de brouwerij. Hier ligt nog ca. 2,5 hectare eigen grond. Dit kan verder uitgebreid worden. Dit vormt een belangrijk onderdeel van het bedrijfsconcept dat op eigen gronden, direct bij de brouwerij agrarische activiteiten (het telen van grondstoffen voor het brouwen van eigen bier) plaats vinden. Deze directe binding tussen grond en eindproduct is essentieel om de activiteiten hier plaats te laten vinden en niet op een bedrijventerrein.

3.3 Kapelweg 76, Handel (ontwikkeling)

3.3.1 Aanleiding en situatie

Op de locatie Kapelweg 76 te Handel (hierna: het plangebied) is een voormalige varkenshouderij gevestigd. Hierop is het bestemmingsplan 'Gemert-Bakel Buitengebied 2017' (vastgesteld op 5 juli 2018) van toepassing. Het perceel heeft de enkelbestemming 'Agrarisch – Agrarisch bedrijf' met de functieaanduiding 'intensieve veehouderij'. Het bouwvlak heeft een oppervlakte van circa 0,9 hectare. Daarnaast is een klein deel van het plangebied (abusievelijk) bestemd als 'Natuur'.

De initiatiefnemer is voornemens de agrarische bedrijfsbestemming te wijzigen in de bestemming 'Wonen'; de varkenshouderij is immers beëindigd. De oppervlakte van het bestemmingsvlak ('Wonen') wordt teruggebracht tot circa 1.930 m².

Deze ontwikkeling is in strijd met de regels van het vigerend bestemmingsplan; de agrarische bedrijfsbestemming dient te worden gewijzigd in de bestemming 'Wonen' en het gedeelte met de bestemming 'Natuur' dat binnen het plangebied valt wordt tevens binnen de woonbestemming gelegd. Derhalve dient een bestemmingsplan te worden opgesteld.

3.3.2 Locatie

Het plangebied is gelegen aan de Kapelweg te Handel, op een afstand van circa 1 kilometer van de kern Handel. De percelen waaruit het plangebied bestaat, staan kadastraal bekend als gemeente Gemert, sectie P, nummer 831 (ged.) en 832.

Het gebied wordt aan de zuidzijde begrensd door de Kapelweg en aan de westzijde door de agrarische bedrijfsbestemming Kapelweg 70. Aan de noord- en oostzijde grenst het plangebied aan landbouwgronden.

De omgeving heeft een overwegend agrarisch karakter, met verspreid liggende (agrarische) bedrijven en woonbestemmingen, afgewisseld door bospercelen. De volgende figuren geven een weergave van de ligging van het plangebied.

afbeelding "i_NL.IMRO.1652.Buitengebied012021-ON01_0008.png"

Figuur 3.3.1 Ligging plangebied op topografische kaart (Bron: AgronAdvies, Kapelweg 76 Handel, 2020)

afbeelding "i_NL.IMRO.1652.Buitengebied012021-ON01_0009.png"

Figuur 3.3.2 Luchtfoto plangebied (Bron:AgronAdvies, Kapelweg 76 Handel, 2020)

3.3.3 Huidige situatie

Binnen het plangebied) is een voormalige varkenshouderij gevestigd. Sinds november 2019 worden geen varkens meer gehouden.

Binnen het plangebied bevindt zich de volgende bebouwing:

  • Bedrijfswoning: oppervlakte circa 100 m²;
  • Bijbehorend bouwwerk (inclusief overkapping): dit bijbehorend bouwwerk met aangebouwde overkapping wordt tijdelijk gebruikt als mantelzorgwoning (ten behoeve van de vader van initiatiefnemer) en carport: oppervlakte circa 100 m²;
  • Tuinhuis: oppervlakte circa 15 m²;
  • Varkensstal: oppervlakte circa 830 m².

Op de locatie is het bestemmingsplan 'Gemert-Bakel Buitengebied 2017' (vastgesteld op 5 juli 2018) van toepassing. Het perceel heeft de enkelbestemming 'Agrarisch – Agrarisch bedrijf' met de functieaanduiding 'intensieve veehouderij'. Het bouwvlak heeft een oppervlakte van circa 0,9 hectare.

Het meest zuidoostelijke deel van de locatie heeft de bestemming 'Natuur' met de functieaanduiding 'specifieke vorm van natuur – landschapselement'. Deze bestemming ligt over een deel van de voortuin, de oprit en de bedrijfswoning; dit betreft een omissie in het vigerend bestemmingsplan.

De volgende figuur toont de huidige situatie.

afbeelding "i_NL.IMRO.1652.Buitengebied012021-ON01_0010.png"

Figuur 3.3.3 Bestaande situatie (Bron: AgronAdvies, Kapelweg 76 Handel, 2020)

3.3.4 Het plan

De initiatiefnemer is voornemens de agrarische bedrijfsbestemming te wijzigen in de bestemming 'Wonen'; de varkenshouderij is immers beëindigd. De oppervlakte van het bestemmingsvlak ('Wonen') wordt teruggebracht tot circa 1.930 m².

De varkensstal met inpandige opslag (830 m²) wordt gesloopt waarbij de oppervlakte in combinatie met de fosfaatrechten worden ingezet ten behoeve van de realisatie van een Ruimte-voor-ruimtewoning elders. De initiatiefnemer wil het bestaande bijbehorend bouwwerk met de inpandige tijdelijk mantelzorgwoning behouden (voor zolang als dit noodzakelijk is). Daarnaast wil hij een tweede bijbehorend bouwwerk (120 m2) realiseren voor de opslag van eigen materiaal en materieel (zoals een tractor, regeninstallatie, hooimachine, ploeg) ten behoeve van kleinschalige agrarische activiteiten op eigen agrarische gronden (circa 2 hectare). Deze opslag vindt in de huidige situatie in een deel van de varkensstal plaats. Door het slopen van de stal vervalt deze opslagmogelijkheid, waardoor de noodzaak tot de bouw van een nieuwe opslagruimte aanwezig is.

De volgende figuur toont de gewenste situatie.

afbeelding "i_NL.IMRO.1652.Buitengebied012021-ON01_0011.png"

Figuur 3.3.4 Situatieschets beoogde situatie (Bron: AgronAdvies, Kapelweg 76 Handel, 2020)

Deze ontwikkeling is in strijd met de regels van het vigerend bestemmingsplan; de agrarische bedrijfsbestemming dient te worden gewijzigd in de bestemming 'Wonen' en het gedeelte met de bestemming 'Natuur' dat binnen het plangebied valt wordt tevens binnen de woonbestemming gelegd. Derhalve dient een bestemmingsplan te worden opgesteld.

De ontwikkeling wordt meegenomen in de halfjaarlijkse herziening van het bestemmingsplan buitengebied.

3.4 Venraysedijk 53, De Mortel (ontwikkeling)

3.4.1 Aanleiding en situatie

Op de initiatieflocatie wordt een intensief veehouderijbedrijf geëxploiteerd. Initiatiefnemer is voornemens dit agrarische bedrijf te beëindigen en enkele niet-agrarische activiteiten verder te ontwikkelen op zijn locatie. Hobbymatig had initiatiefnemer reeds enkele activiteiten ontplooit, dit heeft met name betrekking op realisatie en coördinatie van bouwactiviteiten en diverse laswerkzaamheden. Er is reeds een werkplaats aanwezig op de initiatieflocatie. Dit klussen-, montage, aannemers- en lasbedrijf wenst hij verder te ontwikkelen. Op onderstaande afbeelding is de situering van het plangebied weergegeven.

afbeelding "i_NL.IMRO.1652.Buitengebied012021-ON01_0012.png"

Figuur 3.4.1 Situering plangebied (Bron: www.ruimtelijkeplannen.nl)

3.4.2 Locatie

De initiatieflocatie betreft de locatie Venraysedijk 53 in De Mortel. Deze locatie is kadastraal bekend als gemeente Gemert, sectie G, nummer 1236. Het perceel is in totaal 27.050 m2 groot.

Het plangebied is gelegen in het buitengebied van De Mortel. De Mortel ligt in de gemeente Gemert-Bakel. Het buitengebied van de gemeente Gemert-Bakel wordt gekarakteriseerd door een open agrarisch landschap. Nabij het plangebied is het natuurgebied 'De Stippelberg', een uitgestrekt bosgebied, gelegen.

3.4.3 Huidige situatie

In de huidige situatie is er op het kadastrale perceel een agrarisch bedrijf aanwezig met verschillende bedrijfsgebouwen. Op de navolgende foto's is een sfeerimpressie weergegeven van de huidige situatie. De eerste afbeelding geeft aan vanuit welke richting de foto's zijn genomen

afbeelding "i_NL.IMRO.1652.Buitengebied012021-ON01_0013.png"

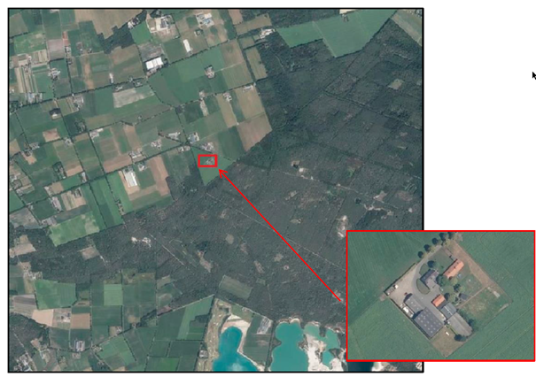
Figuur 3.4.2 Ligging initiatief locatie (Bron: www.ruimtelijkeplannen.nl)

afbeelding "i_NL.IMRO.1652.Buitengebied012021-ON01_0014.png"Figuur 3.4.3 Overzicht van de genomen foto's (navolgende afbeelding) (Bron: Ruimtelijke onderbouwing Venraysedijk 53, Van Dun & Van Gerwen BV 2020)

afbeelding "i_NL.IMRO.1652.Buitengebied012021-ON01_0015.png"Figuur 3.4.4 Foto 1 Initiatief locatie (Bron: Ruimtelijke onderbouwing Venraysedijk 53, Van Dun & Van Gerwen BV 2020)

afbeelding "i_NL.IMRO.1652.Buitengebied012021-ON01_0016.png"Figuur 3.4.5 Foto 2 Initiatief locatie (Bron: Ruimtelijke onderbouwing Venraysedijk 53, Van Dun & Van Gerwen BV 2020)

afbeelding "i_NL.IMRO.1652.Buitengebied012021-ON01_0017.png"Figuur 3.4.6 Foto 3 Initiatief locatie (Bron: Ruimtelijke onderbouwing Venraysedijk 53, Van Dun & Van Gerwen BV 2020)

afbeelding "i_NL.IMRO.1652.Buitengebied012021-ON01_0018.png"Figuur 3.4.7 Foto 4 Initiatief locatie (Bron: Ruimtelijke onderbouwing Venraysedijk 53, Van Dun & Van Gerwen BV 2020)

3.4.4 Het plan

Initiatiefnemer is voornemens om het agrarische bedrijf te beëindigen en enkele niet-agrarische activiteiten verder te ontwikkelen op zijn locatie. Hobbymatig had initiatiefnemer reeds enkele activiteiten ontplooit, dit heeft met name betrekking op realisatie en coördinatie van bouwactiviteiten en diverse laswerkzaamheden. Er is reeds een werkplaats aanwezig op de initiatieflocatie. Dit klussen-, montage-, aannemers- en lasbedrijf wenst hij verder te ontwikkelen. De beoogde ontwikkeling zal plaatsvinden in de gebouwen die nu worden gebruikt ten behoeve van het agrarisch bedrijf.

De gemeente Gemert-Bakel heeft positief besloten over het ingediende verzoek. Volgens het College van burgemeester en wethouders past de beoogde ontwikkeling binnen de beleidskader en daarom zijn zij bereid om in principe medewerking hiervoor te verlenen.

Hoofdstuk 4 Economische haalbaarheid

4.1 Exploitatieplan

Hoofdstuk 5 van de Wro bevat een aantal financiële bepalingen, waaronder een regeling voor grondexploitatie ( afdeling 6.4 Wro) en een regeling voor tegemoetkoming in planschade ( afdeling 6.1 Wro).

In afdeling 6.4. zijn de mogelijkheden aangegeven die een gemeente heeft om kosten te verhalen en om eisen te stellen met betrekking tot de inrichting, kwaliteit en uitvoerbaarheid van bouwlocaties. In artikel 6.12 is bepaald dat bij de vaststelling van verschillende gemeentelijke plannen die mogelijkheden bieden voor het ontwikkelen van bepaalde in het Besluit ruimtelijke ordening aangewezen bouwplannen, tevens een exploitatieplan wordt vastgesteld op grond waarvan de gemeente de kosten van grondexploitatie kan verhalen. Dit is een verplichting die geldt voor bestemmingsplannen, wijzigingsplannen en beheersverordeningen. Artikel 6.2.1. van het Besluit ruimtelijke ordening bevat een opsomming van de bouwplannen waarvoor een exploitatieplan in principe verplicht is. Er zijn nogal wat bouwplannen waarvoor dit geldt:

  • de bouw van een of meer woningen
  • de bouw van een of meer andere hoofdgebouwen
  • de uitbreiding van een gebouw met tenminste 1000m² of met een of meer woningen
  • de verbouwing van een of meer aaneengesloten gebouwen die voor andere doeleinden in gebruik of ingericht waren, voor detailhandel, dienstverlening, kantoor of horecadoeleinden, mits de cumulatieve oppervlakte van de nieuwe functies tenminste 1000m² bedraagt
  • de bouw van kassen met een oppervlakte van tenminste 1000m²


Het onderhavige bestemmingsplan biedt mogelijkheden voor bouwplannen die in deze opsomming zijn genoemd. In principe dient er dus een exploitatieplan te worden vastgesteld. Echter voor de diverse plannen wordt met de eigenaren een exploitatieovereenkomst gesloten waarin de gemeentelijke kosten zullen worden verankerd. De kosten zijn dus anderszins verzekerd en hierdoor is een exploitatieplan niet vereist bij het bestemmingsplan.


Het bestemmingsplan kent ook enkele afwijkings- en wijzigingsmogelijkheden. Als hiervoor een aanvraag wordt ingediend, is dat een particulier initiatief dat geheel voor rekening komt van de aanvrager en waaraan voor de gemeente geen kosten zijn verbonden. De ambtelijke kosten zijn verdisconteerd in de leges. Als er onverhoopt toch andere kosten zijn, dan dient ter zake een exploitatieovereenkomst te worden afgesloten voordat de afwijkings- of wijzigingsprocedure wordt gestart. Het kostenverhaal is dus ook hier anderszins verzekerd.

4.2 Planschade

Daar waar nieuwe ontwikkelingen middels dit bestemmingsplan worden mogelijk gemaakt, is er een risico op planschade. Als het een particulier initiatief betreft dan zal dit risico en de kosten die daarmee gemoeid zijn, verhaald worden op de initiatiefnemer. Hiervoor wordt voor elk particulier initiatief een planschadeovereenkomst afgesloten.

Hoofdstuk 5 Overleg, zienswijzen, ambtshalve aanpassingen

5.1 Vooroverleg

5.1.1 Provincie Noord-Brabant

Op 7 december 2020 is in het kader van het wettelijk vooroverleg een reactie ontvangen van de provincie Noord-Brabant op het voorontwerp bestemmingsplan. Hierin wordt enkel ingegaan op onderwerpen die vanuit het provinciaal ruimtelijk beleid relevant zijn. Over het algemeen is het provinciaal beleid redelijk goed in het bestemmingsplan vertaald. De provincie heeft echter wel een aantal aandachtspunten waar hieronder per locatie nader op in wordt gegaan.

Het provinciaal ruimtelijk beleid is vastgelegd in de Brabantse Omgevingsvisie. De te beschermen provinciaal ruimtelijke belangen zijn vertaald in de Interim omgevingsverordening Noord-Brabant (IOV) die op 5 november 2019 in werking is getreden. De reactie van de provincie is op deze documenten gebaseerd.

Reacties vooroverleg

1. Algemeen

Bij alle ontwikkelingen waar een landschappelijke inpassing plaatsvindt ziet de provincie ter borging en instandhouding van de inpassing graag de bestemming 'Groen' ter plaatse van de landschappelijke inpassing terug.

Reactie:

De landschappelijke inpassing is nu deels bestemd als 'Natuur' en deels als 'Groen'. In het kader van de uniformiteit en om een zo goed mogelijke borging en instandhouding te bewerkstelligen, wordt de landschappelijke inpassing geheel bestemd tot 'Groen'. Aanpassing van de bestemming is aan de orde op de locaties Berken 9 (deze komt echter te vervallen, zie onder 5.1.3.) en Heereveldseweg 68a. Op de locatie Tereyken 10 blijft de bestemming 'Natuur' behouden, omdat de betreffende gronden grotendeels al die bestemming hadden (deze komt echter eveneens te vervallen, zie onder 5.1.3).

2. Berken 9

De provincie zou graag bij het ontwerp, maar in ieder geval vóór vaststelling van het plan de bewijzen van de aangekochte bouwtitels tegemoetzien.

Reactie:

De bewijsstukken voor de ruimte-voor-ruimte woningen worden bij de vaststelling van het bestemmingsplan door initiatiefnemer overlegd.


3. Heereveldseweg 74a

Op basis van de inrichtingsschets van de landschappelijke inpassing is niet duidelijk te zien welke elementen bijdragen aan het versterken van het landschap. Veel elementen zijn reeds bestaand, andere maken deel uit van de inrichting van het perceel.

De provincie vraagt om de inpassing te beschouwen vanuit de optiek dat een landschappelijke inpassing ook de kwaliteit van de omgeving versterkt. De provincie verzoekt om dit nader te bekijken en uit te werken.

Reactie:

Aan het landschappelijk inpassingsplan is een overzicht toegevoegd waarin duidelijk de bestaande en nieuwe elementen zijn weergegeven. De ontwikkeling op deze locatie vraagt niet om een extra kwaliteitsverbetering. Een goede landschappelijke inpassing volstaat. Het perceel kent reeds een groene uitstraling. Deze blijft behouden en wordt op enkele plaatsen verder versterkt door de toevoeging van nieuwe elementen. Met het landschappelijk inpassingsplan wordt ruimschoots voldaan aan de noodzakelijke inpassing.


4. Hollevoort 1

Om te borgen dat de horeca-activiteit een ondergeschikte nevenactiviteit blijft en om het kleinschalige karakter van de micro brouwerij te behouden dient in de gebruiksvoorschriften een regeling op te worden genomen waarbij feesten, partijen, zaalverhuur e.d. zijn uitgesloten.

Daarnaast geeft de provincie aan dat de initiatiefnemer voor deze ontwikkeling een onderzoek moet doen naar de grondwateronttrekking voor menselijke consumptie. Dit valt onder bevoegd gezag van de NVWA. De provincie heeft de informatie nodig voor de verantwoording over de Europese Kaderrichtlijn Water. Dit onderzoek staat overigens los van deze bestemmingsplanprocedure en kan de initiatiefnemer in een separaat traject oppakken.

Reactie:

In de gebruiksvoorschriften wordt conform verzoek een regeling opgenomen waarbij feesten, partijen, zaalverhuur e.d. zijn uitgesloten, om te borgen dat de horeca-activiteit een ondergeschikte nevenactiviteit blijft en om het kleinschalige karakter van de micro brouwerij te behouden.

De opmerking over het onderzoek naar de grondwateronttrekking is voor kennisgeving doorgegeven aan de initiatiefnemer.

5. Kapelweg 76

Het plan voor de landschappelijke inpassing geeft geen nieuwe elementen. Wij willen u de suggestie doen om deze ontwikkeling juist als gelegenheid aan te grijpen om de groenstructuur van het gebied te versterken.

Reactie:

Voor dit plan is in het kader van de kwaliteitsverbetering een berekening gemaakt. Hieruit kwam ten gevolge van de ontwikkeling een waardevermindering naar voren. Er hoeft dus geen extra inspanning tot kwaliteitsverbetering gedaan te worden. Verder voldoet het plan aan de basisinspanning conform de gemeentelijke Handreiking kwaliteitsverbetering en aan alle eisen die gesteld zijn in het Beeldkwaliteitsplan Buitengebied. Daarnaast worden ook geen mogelijkheden gezien om extra beplanting toe te voegen, dit zou het plan niet beter maken. De suggestie van de provincie wordt niet overgenomen.

6. Tereyken 22 in relatie tot St. Antoniusstraat 2

Om de sanering van de IV-tak aan de St. Antoniusstraat 2 in te kunnen zetten voor de bouw van de RvR-woning aan Tereyken 22 zal voldaan moeten worden aan de regels van artikel 3.80 lid 2 IOV. Bijgevoegd is een lijst waarop staat beschreven welke stukken moeten worden aangeleverd waaruit blijkt dat voldaan kan worden aan de voorwaarden van dat artikel. Dit is een zogeheten voortoets.

Ook hierbij geldt dat de provincie graag bij het ontwerp een reeds afgestemde voortoets tegemoetziet. Een dergelijke voortoets is cruciaal voor de realisatie van de RvR-woning aan Tereyken 22.

Daarnaast geeft de provincie de suggestie mee om een functieaanduiding voor de overgebleven grondgebonden tak op te nemen. Dat schept meer duidelijkheid dan alleen het in stand laten van de bestemming 'Agrarisch bedrijf', ook al is daar slechts een 'bestaande' veehouderij toegestaan.

Reactie:

De bewijsstukken voor de ruimte-voor-ruimte woning worden bij de vaststelling van het bestemmingsplan door initiatiefnemer overlegd.

De suggestie betreffende de extra aanduiding wordt niet overgenomen. Met de regeling als bestemming 'Agrarisch bedrijf' wordt aangesloten bij de regeling zoals die uniform wordt toegepast in het bestemmingsplan Buitengebied 2017.


7. Tereyken 10

Uit de ruimtelijke onderbouwing behorend bij het plan blijkt niet duidelijk of er wat betreft de schuilhut sprake is van een bestaande legale situatie zowel qua gebruik als bebouwing. Alleen dan is een functie-aanduiding wenselijk.

Reactie:

Voor de schuilhut wordt niet langer een functie-aanduiding opgenomen. De schuilhut wordt onder een bouwvlak gebracht, dat via een relatieteken is verbonden met het bouwvlak om de overige bebouwing op de locatie Tereyken 10. Door de koppeling via het relatieteken is sprake van één bouwvlak, waarbinnen de bebouwing voor één agrarisch bedrijf is toegestaan, in dit geval het bedrijf Tereyken 10.

8. Heereveldseweg 68a

In een eerdere ambtelijke mailwisseling is aangegeven dat het plan om zonnepanelen op de vijver aan te leggen niet wenselijk is, gezien de extensieve recreatieve bestemming. De provincie heeft toen meegegeven dat het juist sterk zou zijn als het concept van de trekkershutten meer inspeelt op de recreatieve mogelijkheden in de omgeving (bijvoorbeeld gebruik van de plas als visvijver, benutten van wandelroutes e.d.). In dit plan wordt toch verder ingezet op de aanleg van de zonnepanelen.

Daarnaast is met de motie 'Voorrang Zon op Dak' in Provinciale Staten een duidelijke boodschap afgegeven dat prioriteit moet worden gegeven aan zon op dak boven grondgebonden zonneparken. Gedeputeerde Staten gaan strikter sturen op een goede naleving van de zonneladder door gemeenten, waarbij gemeenten nog veel beter moeten motiveren en beargumenteren waarom zij een vergunning willen verlenen voor een zonnepark.

Overigens kan de aanleg van het zonnepark op de bestemming 'Water' niet zondermeer met dit bestemmingsplan geregeld worden. Er is namelijk sprake van nieuwvestiging van een niet-agrarische functie buiten een bouwperceel. De zonnepanelen liggen immers niet binnen (het bouwperceel) van de recreatieve bestemming. Dit betekent dat de aanleg van het zonnepark alleen met toepassing van een omgevingsvergunning voor maximaal 25 jaar aangelegd kan worden. Bij de vergunningaanvraag zal dan ook toepassing gegeven moeten worden aan artikel 3.41 IOV (zonneladder) en zal ook rekening gehouden moeten worden met de hierboven reeds genoemde aangenomen motie van Provinciale Staten.

Er moet voor deze ontwikkeling sprake zijn van een planologisch eindbeeld, zodat voorkomen wordt dat er in de toekomst uitbreidingen van de extensieve recreatie plaatsvindt, gezien de nabije ligging van het NNB. Om dit goed te borgen is het wenselijk dat een maatvoering en functie aanduiding voor het theehuis op de verbeelding en een verwijzing hiervan in de regels wordt opgenomen.

Ten aanzien van de berekening van de kwaliteitsverbetering heeft de provincie een paar opmerkingen. De provincie vindt een bedrag van 65 euro m2 voor enkel en alleen zandwinning te hoog. Daarnaast vinden wij 25 euro per m2 voor de bestemming recreatie niet reëel. Het perceel gaat intensiever bebouwd en gebruikt worden. Daar moet een hogere waarde aan toegekend worden. Dat geldt eveneens voor de waterplas met zonnepanelen. Hier is sprake van een niet-agrarische functie op het water. Dat moet in de berekening worden meegenomen.

Overigens is de provincie erg positief ten aanzien van het bijbehorende landschapsinrichtingsplan en ziet de provincie dat de toegevoegde kwaliteitsverbetering het gebied echt ten goede komt. De provincie vindt het daarom voorstelbaar dat de berekening van de kwaliteitsverbetering en het landschapsinrichtingsplan (met bovenstaande opmerkingen in acht genomen) meer in samenhang met elkaar gebracht worden en als een soort maatwerk beschouwd wordt.

Reactie:

De aanleg van een drijvend zonnepark is weliswaar de wens van de initiatiefnemer, maar de realisering daarvan is pas voorzien in een volgende fase. Derhalve zal de aanleg daarvan nu niet meer in het bestemmingsplan mogelijk gemaakt worden. De aanduiding 'specifieke vorm van water - drijvende zonnepanelen' wordt van de verbeelding en uit de regels verwijderd. Bij een eventuele toekomstige procedure voor de realisering van een drijvend zonnepark zal beoordeeld worden of op dat moment aan de dan van toepassing zijnde voorwaarden wordt voldaan.

Teneinde vast te leggen dat sprake moet zijn van een planologisch eindbeeld worden in het plan de functieaanduiding 'specifieke vorm van recreatie - theehuis' en een maximale maatvoering daarvoor opgenomen.

De bij de ontwikkeling gevoegde berekening van de kwaliteitsverbetering is gebaseerd op de door de gemeente Gemert-Bakel vastgestelde "Handreiking kwaliteitsverbetering van het landschap". Deze handreiking wordt gebruikt bij alle nieuwe ontwikkelingen in het buitengebied en is als bijlage ook toegevoegd aan het geldende bestemmingsplan Buitengebied 2017. Overigens zou de berekening met een lager bedrag voor de zandwinning en een ander bedrag voor de recreatie niet leiden tot een andere uitkomst. De afwaardering van de gronden is dusdanig groot, dat ook bij een herberekening nog sprake zou zijn van een afwaardering. Een extra kwaliteitsverbetering, naast de voorgestane landschappelijke inpassing, is ook dan niet noodzakelijk. Een herberekening is dan ook niet gemaakt.

Aangezien herberekening niet tot een ander resultaat zal leiden en de landschappelijke inpassing positief wordt beoordeeld, ontbreekt de noodzaak om kwaliteitsverbetering en landschapsinrichtingsplan meer met elkaar in overeenstemming te brengen.

5.1.2 Waterschap Aa en Maas

Op 18 november 2020 is het advies van Waterschap Aa en Maas ontvangen. Het betreft de volgende opmerkingen en/of aandachtspunten.

1. Hollevoort 1

Grondwaterontrekking en ontijzeringsinstalatie:

In de toelichting staat aangegeven dat er bronwater wordt opgepompt. Indien men meer dan 10 m3 per uur gaat onttrekken dan moet een vergunning bij het waterschap worden aangevraagd. Verder staat in de stukken dat er een ontijzeringsinstallatie wordt gebruikt. Waar wordt het afvalwater van deze installatie op geloosd? Een lozing op oppervlaktewater is vergunningplichtig op grond van de waterwet.

Daarnaast valt op dat in de toelichting op het bestemmingingsplan op pagina 29 staat dat er gemiddeld 2 m3 afvalwater per uur wordt afgevoerd. In de ruimtelijke onderbouwing staat op pagina 10 dat momenteel 0,5 m3/h kan worden afgevoerd en er opslagmogelijkheden worden gecreëerd indien dit hoger wordt. Op pagina 30 van de ruimtelijke onderbouwing staat dat de drukriolering een capaciteit heeft van 0,5 m3. De toelichting en de ruimtelijke onderbouwing zijn op dit punt niet met elkaar in overeenstemming.

Toename verhard oppervlak en hemelwaterafvoer

Uit de toelichting komt niet duidelijk naar voren hoe groot de toename verhard oppervlak is.

Overigens beschouwt het waterschap daarbij halfverharding in beginsel ook als verhard oppervlak. Indien middels certificering kan worden aangetoond dat de half verharding voldoende doorlatend is en met een onderhoudscontract kan worden aangetoond dat het ook in de toekomst doorlatend blijft kan hiervan afgeweken worden.

Vanuit de keur geldt vrijstelling voor toename verhard oppervlak < 200 m2. De gemeente heeft hiervoor eigen beleid. Doordat niet inzichtelijk is hoeveel verhard oppervlak wordt gerealiseerd is niet duidelijk hoe wordt voldaan aan de regel 16.2.1 c waar uit wordt gegaan van de realisatie van waterberging van ten minste 60 liter per vierkante meter verhard oppervlak (60 mm).

Op pagina 30 van de ROB wordt aangegeven dat het regenwater dat op het dak valt op eigen grond zal infiltreren of dat er een infiltratiegreppel wordt gerealiseerd. Op pagina 10 staat echter dat hemelwater wordt afgevoerd naar de langs liggende sloot. Het eerste zou hierop aangepast moeten worden.

Reactie:

Het overige hemelwater wordt conform toelichting op het terrein opgevangen, vastgehouden en geïnfiltreerd. De toelichting wordt hierop aangepast.

Volgens de inrichtingstekeningen wordt de halfverharding uitgevoerd, met 'padvast' met een goede waterdoorlatendheid. Hiervoor is een certificaat met betrekking tot de waterdoorlatendheid beschikbaar.


2. Tereyken 22, Tereyken 10 en St. Antoniusstraat 2

Op Tereyken 10 wordt een bestaande schuilhut voor varkens herbestemd. Deze schuilhut is gelegen binnen het profiel van vrije ruimte. (zie onderstaande uitsnede uit de legger). Vanwege de ligging binnen het profiel van vrij ruimte is voor deze schuilhut een watervergunning nodig.

afbeelding "i_NL.IMRO.1652.Buitengebied012021-ON01_0019.png"Reactie:

Deze reactie is aan de initiatiefnemer voorgelegd. De initiatiefnemer neemt de reactie ter harte en treedt met het waterschap in overleg over de benodigde watervergunning.


3. Heereveldseweg 68a

Zonnepanelen

Door de initiatiefnemer zal voor de zonnepanelen op het water een omgevingsvergunning bij de provincie Noord-Brabant verkregen moeten worden. Het waterschap vraagt de initiatiefnemer om bij de voorbereiding hiervan met het waterschap contact op te nemen om te bepalen of er mogelijk ook een vergunning in het kader van de waterwet nodig is.

Reactie:

Deze reactie is aan de initiatiefnemer voorgelegd. De initiatiefnemer neemt de reactie ter harte en treedt met provincie en waterschap in overleg op het moment dat dit aan de orde is.

5.1.3 Ambtshalve aanpassingen

1. Berken 9 Milheeze

Uit bodemonderzoek is gebleken dat er een geval van ernstige bodemverontreiniging aanwezig is, welke met spoed gesaneerd moet worden. Er zijn dusdanig hoge concentraties aan asbest aangetroffen dat de locatie niet geschikt is voor het toekomstige gebruik. De bodemverontreiniging zal eerst gesaneerd moeten worden. De bestemmingswijziging kan pas doorgevoerd worden, als er een goedgekeurd saneringsplan aanwezig is. Dit is thans niet het geval, waardoor de locatie Berken 9 niet langer deel uitmaakt van het plangebied van voorliggend bestemmingsplan.

2. Tereyken 22, Tereyken 10 en St. Antoniusstraat 2 De Mortel

Doordat de noodzakelijke compensatie, kwaliteitsverbetering en landschappelijke inpassing nog niet op een goede wijze zijn ingevuld, wordt niet aan de voorwaarden van de Ruimte-voor-Ruimte-regeling voldaan. Daardoor kan niet aangetoond worden dat er sprake is van een financieel uitvoerbaar plan en kan onvoldoende beoordeeld worden in hoeverre het plan maatschappelijke uitvoerbaar is. Om deze reden is de keuze gemaakt de locatie Tereyken 22, Tereyken 10 en St. Antoniusstraat 2 niet langer in het voorliggende bestemmingsplan op te nemen.

3. Heereveldseweg 68a Handel

De initiatiefnemer voor de ontwikkeling aan Heereveldseweg 68a in Handel heeft nog geen exploitatieovereenkomst met de gemeente Gemert-Bakel afgesloten. Het aangaan van een dergelijke overeenkomst is een randvoorwaarde voor het opnemen van een ontwikkeling in de halfjaarlijkse herzieningen van het bestemmingsplan Buitengebied 2017. Nu deze overeenkomst ontbreekt wordt de ontwikkeling Heereveldseweg 68a niet langer in het voorliggende bestemmingsplan opgenomen.

5.2 Zienswijzen

5.3 Ambtshalve aanpassingen